三相異步電動機接觸器點動控制線路
一、操作所需電器元件明細表| 代號 | 名稱 | 型號 | 規格 | 數量 | 備注 |
| QS | 低壓斷路器 | DZ108-20/10-F | 脫扣器整定電流0.63-1A | 1只 | |
| FU | 熔斷器 | RT-18 | 配熔體3A | 3 | |
| KM | 交流接觸器 | CJX2-0910 | 線圈AC380V | 1 | |
| SB | 按鈕開關 | LAY16 | 一常開一常閉自動復位 | 1 | |
| XT | 接線端子排 | AC660V25A | 10位 | ||
| M | 三相鼠籠式異步電動機 |
UN380V(Y)IN0.53A PN160W |
1臺 |

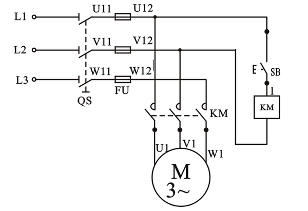
當合上電源開關QS時,電動機是不會起動運轉的,因為這時接觸器KM的線圈未通電,它的主觸頭處在斷開狀態,電動機M的定子繞組上沒有電壓。若要使電動機M轉動,只要按下按鈕SB,使線圈KM通電,主電路中的主觸頭KM閉合,電動機M即可起動。但當松開按鈕SB時,線圈KM即失電,而使主觸頭分開,切斷電動機M的電源,電動機即停轉.這種只有當按下按鈕電動機才會運轉,松開按鈕即停轉的線路,稱為點動控制線路。這種線路常用作快速移動或調整機床。
三、安裝與接線

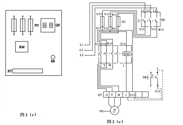
按圖2(b)的布置,所有的元器件接點都已引至端子排上,連線時在端子排上相應的點上引線,控制按鈕等器件要先用萬用表確定常閉常開觸點,然后接線。
四、檢測與調試
檢查接線無誤后,接通交流電源,“合”開關QS,此時電機不轉,按下按鈕SB,電機即可起動,松開按鈕電機即停轉。若電機不能點動控制或熔絲熔斷等故障,則應“分”斷電源,分析排除故障后使之正常工作。


